一、纹波电流(Irms )概述:
纹波电流(或电压)是指的电流中的高次谐波成分,会带来电流或电压幅值的变化,可能导致击穿,由于是交流成分,会在电容上发生耗散,如果电流的纹波成分过大,超过了电容的最大容许纹波电流,会导致电容烧毁。
额定纹波电流( IRAC )
额定纹波电流 IRAC 又称为最大允许纹波电流。其定义为:在最高工作温度条件下电容器最大所能承受的交流纹波电流有效值。并且指定的纹波为标准频率(一般为 100Hz--120Hz )的正弦波。
二、纹波电流的含义和电容寿命的关系
纹波电流在这里指的是流经电容器的交流电流的 RMS 值,其在电压上的表现为脉动或纹波电压。电容器最大允许纹波电流受环境温度、电容器表面温度(及散热面积)、损耗角度(或 ESR )以及交流频率参数的限制。温度是电解电容器件寿命的决定性因素,因此由纹波产生的热损耗将成为电容寿命的一个关键参考因数。
在一些资料中将此二者称做“涟波电流”和“涟波电压”,其实就是 ripple current,ripple voltage。 含义即为电容器所能耐受纹波电流/电压值。 它们和ESR 之间的关系密切,可以用下面的式子表示:
Urms = Irms × R
式中,Urms 表示纹波电压
Irms 表示纹波电流
R 表示电容的 ESR
由上可见,当纹波电流增大的时候,即使在 ESR 保持不变的情况下,涟波电压也会成倍提高。换言之,当纹波电压增大时,纹波电流也随之增大,这也是要求电容具备更低 ESR 值的原因。叠加入纹波电流后,由于电容内部的等效串连电阻(ESR)引起发热,从而影响到电容器的使用寿命。一般的,纹波电流与频率成正比,因此低频时纹波电流也比较低。
三、纹波频率
电解电容的损耗因子(其与 ESR 有关)随所施加电压的频率不同而不同。故电容的纹波承受度不简单是一个固定量,跟其纹波频率还成正相关关系。规格书目中提供的某一数值往往指的是 100 或 120 Hz 的频率,或是一些特定的频率条件下。对于其它频率情况规格书通常会提供一个转换因数。
四、纹波温度
额定纹波电流是在最高工作温度条件下定义的数值。而实际应用中电容的纹波承受度还跟其使用环境温度及电容自身温度等级有关。规格书目通常会提供一个在特定温度条件下各温度等级电容所能够承受的最大纹波电流。甚至提供一个详细图表以帮助使用者迅速查找到在一定环境温度条件下要达到某期望使用寿命所允许的电容纹波量。
五、电容器纹波电流耐久性试验
RXCBE-5800电容器纹波电流测试装置
一、概述:
电容器纹波电流测试装置是用于电容耐电流温升测试的专用设备。测试过程中可在直流电压上叠加一交流电压,对电容器进行高频纹波耐久性试验。具有DC输出电压高,AC输出电流大,稳定性高和操作简便等特点;支持数据保存和记录,采用ARM产生PWM波形和控制,用户只需根据试验要求自动施加试验条件,同时采用DDS数字频率合成技术,实现高频率、大电流输出,具有过压过流等保护功能。
二、直流电源示意图
直流稳压电源采用高压逆变预稳压、稳流直流电源,具有效率高,稳定性高,纹波小及瞬态响应快等特点,其工作原理如图1。

(图1)直流电源工作原理方框图
三、高频交流电源示意图
高频交流电源是经过AC-DC-AC变换的逆变电源、以微处理器为核心, PWM为控制方式,采用大功率主动元件IGBT模块设计,具有频率稳定,波形无失真,内阻小,连续工作时间长的优点,同时还具有过流、过压等保护功能。,其工作原理方框如图2。

(图2)变频电源工作原理方框图
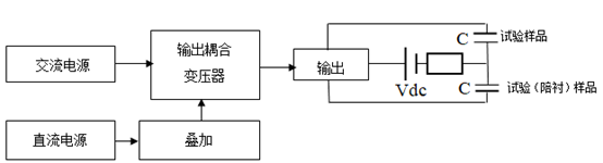
四、测试原理方框图

(图4)电容器老化纹波试验台工作原理方框图
波形图:


五、适用范围:
u DC-link电容器热稳定试验,
u 薄膜电容器高频纹波耐久性试验;
u 铝电解纹波试验
u 安规电容器温升试验,
u 陶瓷电容器纹波耐电流试验,
u 钽电容高频纹波耐久性试验。
u 其他电容器纹波试验、互感器参数性能测试、电池纹波试验和其他磁性材料测试
六、技术特点:
u 采用7寸/10寸真彩触摸屏进行系统参数显示和控制;
u 数据掉电保存;
u 具有频率宽,45Hz~500kHz频率范围内随意选择;
u 具有电流大,最大可支持1000A;
u 交流电压最高可达到1500V;
u 直流偏置电压最大支持5000V;
u 可选配具有温度检测模块,采用高精度K型热电偶,体积小,便于安装;
u 实时监测纹波电流电压,具有历史数据保存;
u 支持历史数据曲线波形描绘,支持U盘数据拷贝。
u 测试结束或异常情况停止测试并报警,并对样品进行放电。
u 具有过温、过流、过压、IGBT故障等自动保护。
u 可选配测试管理软件,便于分析数据,便于管理。